High Temperature Pressure
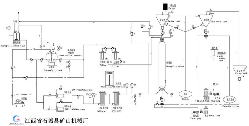
High temperature desorption electrolysis system
Gold extraction equipment
High-temperature desorption electrolysis system as gold extraction equipment obtains gold mud from carbon by desorption and electrowinning. Consists of electrolysis equipment including desorption column and the electrodeposition tank.
Quickness and efficiency
Reduces cost and averts pollution
Does not require different temperatures
Fix operating
Desorption electrolysis system process
In gold electrowinning process, when the electrolysis equipment is added with anions which are more easily absorbed by activated carbons, Au(CN)2ˉ is replaced by anion and the gold desorption is achieved. After the carbons loaded with gold are desorbed, the pregnant solution is processed via ionization. At last, solid gold is attained.
In the high temperature (150℃) and pressure (0.5MPa), the desorption rate reaches 98%. Since desorption and electrolysis do not require different temperatures, it is not necessary to change temperature. The quickness and efficiency of the machine dramatically diminish gross electricity consumption by 1/2-1/4. Desorption does not require sodium cyanide, which reduces cost and averts pollution. In gold electrowinning process, when the electrolysis equipment is added with anions which are more easily absorbed by activated carbons, Au(CN)2ˉ is replaced by anion and the gold desorption is achieved. After the carbons loaded with gold are desorbed, the pregnant solution is processed via ionization. At last, solid gold is attained.
Desorption electrolysis system equipment list
| No. | Equipment name | Unit | Qty | |||||
| 1 | Electrolytic Tank | SET | 1 | |||||
| 2 | Desorption Column | SET | 1 | |||||
| 3 | Filter | SET | 2 | |||||
| 4 | Electric Heater | SET | 2 | |||||
| 5 | Desorption Solution Tank | SET | 1 | |||||
| 6 | Carbon Storage Tank | SET | 1 | |||||
| 7 | Acid storage tank | SET | 2 | |||||
| 8 | Acid cleaning tank | SET | 1 | |||||
| 9 | Carbon Transporting Pump | SET | 2 | |||||
| 10 | Clean Waterpump | SET | 1 | |||||
| 11 | Magnetic pump | SET | 1 | |||||
| 12 | Circulating Pump | SET | 2 | |||||
| 13 | Power Control Cabinet. | SET | 1 | |||||
| 14 | Air compressor | SET | 1 | |||||
| 15 | Power Control Carbinet. | SET | 1 | |||||
| 16 | Pipeline&valve | SET | 1 | |||||
| 17 | Instrument And Meter | SET | 1 | |||||
